Лекции по схемотехнике - Страница 19
- Хранение информации по сигналам
- Выдачу информации по сигналам
- Передачу входной информации на выход (режим шинного формирователя) по сигналам
Схема управления прерываниями (D3, D5, D6) формирует запрос на прерывание для МП по окончании сигнала записи информации в МБР от внешнего устройства по спаду сигнала «C». Сброс сигнала
5.3 Счётчики импульсов
5.3.1 Требования, предъявляемые к счётчикам
В устройствах цифровой обработки информации измеряемый параметр (угол поворота, скорость, давление и т. п.) преобразуются в импульсы напряжения, число которых в соответствующем масштабе характеризует значение данного параметра. Эти импульсы подсчитываются счётчиками импульсов и выражаются в виде цифр.
Основными показателями счётчиков являются ёмкость и быстродействие.
Ёмкость, численно равная КСЧ, характеризует число импульсов, доступное счёту за один цикл. Как уже было показано выше, ёмкость определяется количеством разрядов счётчика.
Быстродействие или максимально возможная скорость работы оценивается двумя параметрами:
– Разрешающая способность tраз.сч — минимальное время между двумя входными сигналами, в течение которого ещё не возникают сбои в работе счётчика. Величина, обратная разрешающей способности, называется максимальной частотой счёта fmax. fmax определяет количество импульсов, которое может подсчитать счётчик за 1 сек.
fmax = 1/tраз.сч
– Время установки кода счётчика tуст — это время между моментом прихода входного сигнала и переходом счётчика в новое устойчивое состояние.
Для удовлетворения потребностей разработчиков цифровых электронных устройств различного назначения разработаны интегральные микросхемы счётчиков с широким спектром параметров. Всё многообразие счётчиков можно классифицировать по следующим признакам.
1 По направлению счёта:
• Суммирующие,
• Вычитающие,
• Реверсивные.
2 По коэффициенту счёта:
• Двоичные,
• Двоично-десятичные (декадные),
• С постоянным произвольным коэффициентом счёта,
• С переменным коэффициентом счёта.
3 По способу организации внутренних связей:
• С последовательным переносом,
• С параллельным переносом,
• С комбинированным переносом,
• Кольцевые.
Классификационные признаки независимы и могут встречаться в разных сочетаниях. Например, суммирующие счётчики могут быть как с последовательным, так и с параллельным переносом и могут иметь двоичный или десятичный коэффициент счёта.
5.3.2 Суммирующие счётчики
Простейшим счётчиком является Т-триггер, считающий до 2-х, то есть осуществляющий счёт и хранение не более 2-х сигналов.
Счётчик, образованный цепочкой из n триггеров сможет подсчитать в двоичном коде 2n импульсов. Число n определяет количество разрядов двоичного числа, которое может быть записано в счётчик. Число 2n называется модулем или коэффициентом счёта:
KСЧ = 2n
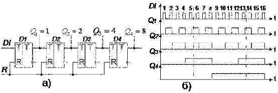
Схема простейшего 4-х разрядного счётчика приведена на рисунке 60,а. Принцип работы счётчика проиллюстрирован временными диаграммами, приведёнными на рисунке 60,б.

Рисунок 60 Схема двоичного суммирующего счётчика а)
и временные диаграммы его работы б).
Первый разряд счётчика переключается с приходом каждого входного импульса, что соответствует алгоритму работы Т-триггера. На каждые два входных импульса Т-триггер формирует один выходной импульс.
Второй разряд переключается в состояние «1» после прихода каждого 2-го импульса.
Третий разряд — после прихода каждого 4-го импульса.
Четвёртый разряд — после прихода каждого 8-го импульса.
Таким образом, единичные значения сигналов на выходах триггеров регистра появляются с приходом 1, 2, 4, 8 импульсов, что соответствует весовым коэффициентам двоичного кода. Поэтому с выходов триггеров регистра можно прочитать параллельный двоичный код числа импульсов, поступивших на его вход. Например, после прихода 5 импульсов единичные значения установятся на выходах Q1 и Q3 (см. пунктирную линию на рисунке 60,б), что соответствует коду числа 5: 0101B. Аналогично, после прихода 13-и импульсов на выходах триггеров установится код 1101B.
Если число входных импульсов NВХ>KСЧ, то при NВХ=KСЧ происходит переполнение счётчика, после чего счётчик возвращается в нулевое состояние и повторяет цикл работы.
После каждого цикла счёта на выходе последнего триггера возникают перепады напряжения, то есть формируется один импульс. Это свойство определяет второе назначение счётчиков — деление числа входных импульсов.
Если входные сигналы периодичны и следуют с частотой fВХ, то частота fВЫХ:
fВЫХ = fВХ / KСЧ
В этом случае коэффициент счёта определяется как коэффициент деления и обозначается KДЕЛ.
У счётчика в режиме деления частоты используется сигнал только последнего триггера, а промежуточные состояния остальных триггеров не учитываются.
Всякий счётчик может быть использован как делитель частоты.
5.3.3 Вычитающие и реверсивные счётчики
Реверсивный счётчик может работать в качестве суммирующего и вычитающего.
Суммирующий счётчик, как было показано выше, получается при подсоединении к входу последующего каскада прямого выхода предыдущего.
Каждый входной импульс увеличивает число, записанное в счётчик, на 1. Перенос информации из предыдущего разряда в последующий происходит при смене состояния предыдущего разряда (триггера) с 1 на 0.
Вычитающий счётчик получается при подсоединении к входу последующего каскада инверсного выхода предыдущего. Он действует обратным образом: двоичное число, хранящееся в счётчике, с каждым поступающим импульсом уменьшается на 1.
Перенос из младшего разряда в старший имеет место при смене состояния младшего разряда с 0 на 1.
Переполнение происходит после достижения счётчиком нулевого состояния, при этом в счётчик записывается максимально возможное значение, т.е. во все разряды — единицы.
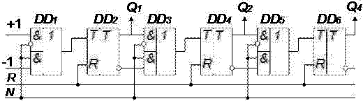
Путём включения в схему двоичного суммирующего счётчика (рисунок 60), дополнительных ЛЭ, переключающих на вход последующего триггера прямого и инверсного выходов предыдущего, получается схема реверсивного счётчика. Фрагмент схемы реверсивного счётчика приведён на рисунке 61.

Рисунок 61 Фрагмент схемы реверсивного счётчика
Схема имеет два входа для подачи входных сигналов: +1 — при работе в режиме суммирования, -1 — при работе в режиме вычитания. Дополнительный управляющий вход N задаёт направление счёта. При N=0 схема (рисунок 61) работает как суммирующий счётчик, а при N=1 — как вычитающий.
5.3.4 Счётчики с произвольным коэффициентом счёта
В двоичных счётчиках коэффициент счёта KСЧ=2n и может быть равен 2, 4, 8, 16, 32 и т.д. На практике требуются счётчики с коэффициентом счёта не равным 2n, например, 3, 6, 10, 12, 24 и др.