Вестник Знания (N5 1928) - Страница 21
В. Шаронов. ОТВЕТЫ ПО ФИЗИКЕ.
Ответ подп. Колбаско. Всякое твердое или жидкое тело, накаленное до достаточно высокой температуры, испускает белый свет. Белый свет есть "смесь" света всех цветов, в чем можно убедиться, пропуская белый свет через стеклянную призму. Пройдя через призму, он разложится в сплошную цветную полосу, в так называемый сплошной спектр. Светящиеся же пары и газы испускают, как известно, свет лишь некоторых определенных цветов; такой свет, пропущенный через призму, даст не сплошную цветную полосу, а отдельные; цветные линии на темном фоне, как говорят, линейчатый спектр. С точки зрения волновой теории, свет представляет собой волны, распространяющиеся вокруг светящегося тела. Свет различного цвета отличается друг от друга длиной световой волны.
Рис. к заметке "Водолазная маска"
Красный свет обладает наибольшей длиной волны, фиолетовый наименьшей. Раскаленное твердое или жидкое тело испускает световые волны всевозможной длины, которые, действуя на наш глаз, вызывают ощущение белого света. Атомы же раскаленных газов колеблются лишь с определенными периодами и испускают световые волны лишь определенной длины, вызывающие у нас ощущение света того или другого цвета. Так, атомы натрия испускают световые волны такой длины, что они воспринимаются нами, как желтый цвет, атомы стронция - такой, что он воспринимается нами, как красный и т. д. Вопрос же о том, какие именно волны должен испускать тот или другой атом, связан с вопросом строения самого атома. Теория строения атомов, высказанная датским физиком Бором и дополненная в последнее время немецкими физиками Хейзенбергом и Шредингером, в значительной степени дает ответ и на этот вопрос.
С. Ф.
Ответ подп. В. В. Гельвичу.
Давление газов измеряется в единицах, называемых "атмосферой". Давление в одну атмосферу равно давлению ртутного столба высотой 760 мм., что составляет 1033 г. на один кв. сантиметр. В технике употребляется единица давления несколько меньшая, так называемая "техническая атмосфера", равная давлению в 1 килограмм на квадратный сантиметр. Что касается сжатия газов, то если температура газа ниже некоторой, вполне определенной для каждого газа, температуры, то газ при достаточно сильном сжатии превращается в жидкость. Указанная температура называется критической. Если температура газа выше критической, то никаким сжатием газ не может быть обращен в жидкость. Для многих газов критическая температура лежит ниже нуля. Например, для водорода критическая температура -242° С, для воздуха-140° С. При температуре, равной критической, водород сжижается при давлении в 20 атмосфер, при более высоких температурах он может быть подвергнут сколь угодно высокому давлению и все же останется газообразным. Что касается объемов газа, то, по закону Бойля-Мариотта, объем «газа обратно - пропорционален его давлению; например, данное количество газа при давлении в 10 атмосфер будет занимать объем в 10 раз меньший, чем при одной атмосфере. Закон Бойля-Мариотта справедлив лишь для не слишком больших давлений, а также для температур, не слишком близких к критическим.
С. Ф.
Ответ подп. Соловьеву и Ржевскому.
Световые волны, распространяющиеся в эфире, обычно сравнивают с волнами, распространяющимися на поверхности соды, потому что и те и другие волны поперечны, т. е. колебания частиц происходит в направлении перпендикулярном к направлению распространения волны. Кроме поперечных волн, » могут еще существовать волны продольные, в которых колебания частиц совершаются вдоль направления распространения волны. Звуковые волны являются как раз волнами продольными, а потому световые волны нельзя сравнивать с звуковыми. Сравнение же световых волн с волнами на воде есть, конечно, лишь грубая апология. Световые волны распространяются во все стороны от источника света, по всему объему эфира и, в случае точечного источника, волновые поверхности представляют собой сферы. Что касается вопроса об определении движения земли относительно эфира, то попытки определения движения производятся с помощью различных опытов, среди которых особенно знаменит опыт Майкельсона, основанный на сравнении скоростей света, распространяющегося в различных направлениях. Подробности об этом опыте молено найти почти в каждой брошюре, посвященной принципу относительности. Идея этого опыта, в нескольких словах, изложена мной в ответе на вопрос "Существует ли эфир" в одном йз предыдущих номеров настоящего журнала.
С. Ф.
ОТВЕТЫ ПО РАДИОТЕХНИКЕ.
I. Подп. С. 0. Клейману (гор. Симферополь). Мачта высотой в 18 аршин может быть установлена на крыше в специальном подпятнике, который плотно привинчивается к одной из стропильных балок. Оттяжек для надежности следует взять три группы, при чем расстояние от основания мачты до якорей выбирается так, чтобы угол между оттяжкой и горизонтальной плоскостью был 60°; в вашем случае это, приблизительно, 17 аршин. Оттяжки в 3 м м. достаточны. Антенну следует взять длиною в горизонтальной части около 40 метр, из двух параллельных проводников и такими же двумя проводниками сделать и вертикальную снижающуюся часть.
Заземление устраивают, выкапывая колодец до грунтовых вод, в который укладывается медный луженый лист, с припаянной к нему лентой, которая вводится в помещение радиостанции. Но, конечно, для любительского приемника это будет слишком дорого. Хотя вы и пишете, что водопровод отстоит далеко, все же лучше припаять к нему два антенных канатика и провести к приемнику на скобках, как проводят электрический звонок.
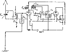
Подписчику (подпись неразборчива). Прием дальних станций следует вести всегда па ламповый приемник, состоящий из одной ступени усиления по высокой частоте детекторной лампы и одной или двух ступеней усиления по низкой частоте. Эта схема наиболее проста и довольно чувствительна. Применение усилителя низкой частоты после кристаллического детектора можно рекомендовать лишь для приема местной станции на громкоговоритель. В этом последнем случае, подобная схема работает экономичнее других, т. к. требует ламп только для усиления по низкой частоте - всего двух или даже одной.
Одна из таких наиболее простых схем показана на чертеже; это схема трехлампового регенеративного приемника. Конденсатор антенны Са переменной емкости до 1.000 см. переключается последовательно или параллельно с катушкой L, при помощи переключателя S, так что получается схема длинных или коротких волн. Конденсатор Сз такой же емкости. Катушка L имеет 75 или 150 витков, в зависимости от диапазона. При 75 витках диапазон будет приблизительно 300-700 мт.; при 150 витках от 500 до 1500 мт. Эти данные могут сильно меняться, в зависимости от размеров антенны. Катушка La, примерно, такого же числа витков, катушка La несколько меньше, например 50 витков. Эта последняя (Сз)- остается одна и та же при перемене диапазона. Конденсатор С3-постоянной емкости 300 см.; С4-то же постоянной емкости 2.000 см. Остальные данные указаны на схеме.
6. Подп. Ш 81264 Д. Е. Сорокиной (г. Ржев).
Устройство приемника инж. Шапошникова описано в одном из номеров "Радиолюбителя" за прошлый год.

Схема регенеративного трехлампового приемника.