В помощь радиолюбителю. Выпуск 12 - Страница 9
Эскиз печатной платы с размещенными на ней элементами схемы приведен на рис. 41.

Рис. 41. Эскиз печатной платы сенсорного выключателя
Необходимо заметить, что указанный на схеме тиристор КУ202К допускает приложение к нему в запертом состоянии напряжения, не превышающего 300 В, а амплитудное значение напряжения сети составляет 311 В. Поэтому вместо тиристора КУ202К следует использовать КУ202М или КУ202Н, рассчитанные на приложение напряжения до 400 В.
6.4. Светорегулятор с выдержкой времени
Бжевский Л. [27]
Назначение этого регулятора помимо возможности вручную регулировать яркость свечения лампы накаливания состоит в значительном увеличении срока ее службы благодаря тому, что при включении полное напряжение питания подается на лампу с выдержкой времени. Сопротивление холодной нити лампы накаливания почти в 10 раз меньше, чем разогретой. Поэтому при прямом включении пусковой ток также в 10 раз превышает рабочий, что и является причиной частого выхода из строя ламп накаливания.
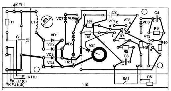
Принципиальная схема устройства приведена на рис. 42.

Рис. 42. Принципиальная схема светорегулятора
При замыкании выключателя SA1 в течение каждого полупериода сетевого напряжения протекает зарядный ток конденсатора С4 через следующие элементы схемы: R2, VD5, SA1, R8, VD8, R10. Падением напряжения на резисторе R10 отпирается транзистор VT3, который замыкает эмиттер транзистора VT2 на общий провод. По этой причине оба транзистора VT1 и VT2 оказываются заперты, тиристор VS1 закрыт и лампа светильника отключена.
По мере заряда конденсатора С4 ток заряда уменьшается, спадает отпирающее напряжение на базе транзистора VT3, который плавно запирается. Через резистор R6 начинается заряд конденсатора С2. Когда напряжение на нем достигнет напряжения на резисторе R4, открываются транзисторы VT1 и VT2. Тогда через них на управляющий электрод тиристора поступает напряжение с конденсатора С2, что приводит к отпиранию тиристора и зажиганию лампы светильника. По мере дальнейшего заряда С2 яркость лампы плавно нарастает.
Переменный резистор R6 служит для ручной установки яркости лампы от нуля до 98 %. Выдержка времени между моментом замыкания контактов SA1 и зажиганием лампы изменяется подбором емкости конденсатора С4 и сопротивления резистора R10. Стабилитроны VD6 и VD7 служат для стабилизации напряжения питания импульсной части схемы. Резистор R9 служит для разряда конденсатора С4 после выключения устройства. Диод VD8 предотвращает разряд конденсатора С4 через R8, R7 и R4. Неоновая лампочка HL1 сигнализирует о зажигании лампы светильника, если он располагается в другом помещении. Дроссель L1 и конденсатор С1 образуют фильтр нижних частот для подавления помех, возникающих при работе тиристора. Дроссель наматывается на стержень из феррита 600НН диаметром 8 мм и длиной 30 мм и содержит 150 витков провода ПЭВ-2 диаметром 0,8 мм.
Эскиз печатной платы светорегулятора с расположением на ней элементов схемы приведен на рис. 43.

Рис. 43. Эскиз печатной платы светорегулятора
Приложение
ПРОВЕРКА РАДИОЭЛЕМЕНТОВ ОММЕТРОМ
Никитин В.
Почти каждый радиолюбитель располагает в качестве измерительного прибора авометром того или иного типа, в состав которого входит омметр. Однако не все начинающие радиолюбители знают, что омметром можно проверять почти все радиоэлементы: резисторы, конденсаторы, катушки индуктивности, трансформаторы и дроссели, диоды, тиристоры, транзисторы, некоторые микросхемы. В авометре омметр образован внутренним источником тока (гальваническим элементом или батареей), стрелочным прибором и набором резисторов, которые переключаются при изменении пределов измерения. Сопротивления резисторов подобраны таким образом, чтобы при коротком замыкании клемм омметра стрелка прибора отклонилась вправо до последнего значения шкалы. Это деление соответствует нулевому значению измеряемого сопротивления. Когда же клеммы омметра разомкнуты, стрелка прибора стоит напротив левого крайнего деления шкалы, которое обозначено значком бесконечно большого сопротивления. Если к клеммам омметра подключено какое-то сопротивление, стрелка показывает промежуточное значение между нулем и бесконечностью, и отсчет производится по оцифровке шкалы.
В связи с тем, что шкалы омметров сжаты по краям, наибольшая точность измерения соответствует положению стрелки в средней, растянутой части шкалы. Таким образом, если стрелка прибора оказывается у края шкалы, в сжатой ее части, для повышения точности отсчета следует переключить омметр на другой предел измерения.
Омметр производит измерение сопротивления путем измерения постоянного тока, протекающего в измерительной цепи. Поэтому к измеряемому сопротивлению прикладывается постоянное напряжение от встроенного в омметр источника. В связи с тем, что некоторые радиоэлементы обладают разными сопротивлениями постоянному току в зависимости от полярности приложенного напряжения, для грамотного использования омметра необходимо знать, какая из клемм омметра соединена с плюсом источника тока, а какая — с минусом. В паспорте авометра эти сведения обычно не указываются, и их нужно определить самостоятельно. Это можно сделать либо по схеме авометра, либо экспериментально с помощью какого-либо дополнительного вольтметра или исправного диода любого типа. Щупы омметра подключают к вольтметру так, чтобы стрелка вольтметра отклонялась вправо от нуля. Тогда тот щуп, который подключен к плюсу вольтметра, будет также плюсовым, а второй — минусовым. При использовании в этих целях диода его сопротивление измеряют дважды: сначала произвольно подключая к диоду щупы, а второй раз — наоборот. За основу берется то измерение, при котором показания омметра получаются меньшими. При этом щуп, подключенный к аноду диода, будет плюсовым, а щуп, подключенный к катоду диода, — минусовым.
При проверке исправности того или иного радиоэлемента возможны две различные ситуации: либо проверке подлежит изолированный, отдельный элемент, либо элемент, впаянный в какое-то устройство. Нужно учесть, что, за редкими исключениями, проверка элемента, впаянного в схему, не получится полноценной, и при такой проверке возможны грубые ошибки. Они связаны с тем, что параллельно контролируемому элементу в схеме могут быть подключены другие элементы, и омметр будет измерять не сопротивление проверяемого элемента, а сопротивление параллельного соединения его с другими элементами. Определить возможность достоверной оценки исправности контролируемого элемента схемы можно путем изучения этой схемы, проверяя, какие другие элементы к нему подключены и как они могут повлиять на результат измерения. Если такую оценку произвести затруднительно или невозможно, следует отпаять от остальной схемы хотя бы один из двух выводов контролируемого элемента и только после этого производить его проверку. При этом не следует забывать и о том, что тело человека также обладает некоторым сопротивлением, зависящим от влажности кожной поверхности и от других факторов. Поэтому при пользовании омметром во избежание появления ошибки измерения нельзя касаться пальцами обоих выводов проверяемого элемента.
Проверка резисторов