Техника и вооружение 2011 10 - Страница 31

Общий вид командирского танка Т-55К.
Боевая масса -36 т; экипаж -4 чел., оружие: пушка – 100 мм нарезная, 1 пулемет -7,62 мм; броневая защита – противоснарядная; мощность двигателя – 426 кВт (580 л.с.); максимальная скорость – 50 км/ч.

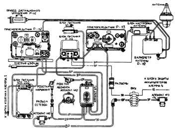
Схема соединения средств связи командирского танка Т-55К.

Продольный, поперечные разрезы и вид в плане танка Т-55К.
Зарядный агрегат АБ-1 -П/30 с генератором мощностью в 1 кВт обеспечивал подзарядку аккумуляторных батарей при длительной стоянке танка без пуска двигателя. Он состоял из карбюраторного двигателя 2СДв с центробежным регулятором частоты вращения, генератора постоянного тока типа ГАБ-1-П/30, зарядного щитка, фильтра ФР-81 А, блока защиты Б3-30 и топливного бачка. Двигатель имел мощность 1,5 кВт (2 л.с.) при частоте вращения вала 3000 мин 1 . Зарядный щиток (орган управления электрической частью агрегата), фильтр и блок защиты крепились на стенке стеллажа аккумуляторных батарей. Топливный бачок емкостью 7 л (топливо – смесь бензина А-66 или Б-70 с автолом АКп-10 в соотношении 25:1) размещался на левом борту танка за сиденьем механика-водителя. Расположение бачка выше карбюратора обеспечивало поступление топлива самотеком. Емкость бачка обеспечивала непрерывную работу зарядного агрегата в течение 6 ч.
Пуск карбюраторного двигателя осуществлялся пусковой рукояткой или нажатием кнопки «Пуск» на щитке зарядного агрегата. При этом генератор работал в режиме стартера. Напряжение, вырабатываемое генератором, регулировалось в пределах 24-30 В с помощью реостата возбуждения. Остановка двигателя осуществлялась нажатием на кнопку «Стоп».
Охлаждение зарядного агрегата – воздушное, с помощью специального вентилятора, устанавливавшегося на валу двигателя со стороны генератора. Генератор имел жалюзи (заслонки), открывавшиеся вручную для регулировки потока охлаждающего воздуха. Выпуск отработавших газов осуществлялся через лючок в днище танка.
Время непрерывной работы зарядного агрегата составляло 24 ч, гарантийный срок службы двигателя – 800 ч, генератора – 3000 ч. Генератор включался в цепь зарядки аккумуляторов автоматически – при достижении напряжения, превышавшего напряжение аккумуляторных батарей, с помощью реле обратного тока. Для уменьшения пульсации зарядного тока и уменьшения радиопомех от зарядного агрегата в цепь зарядки был включен фильтр ФР-81 А.
Радиостанции Р-112 и Р-113 могли работать совместно, одновременно и независимо на одну общую антенну высотой от 1 до 4 м, при этом функционирование обеих станций на прием происходило без взаимных помех. При работе радиостанции Р-113 на передачу прием на радиостанции Р-112 также был свободен от помех со стороны передатчика Р-113. Но при работе радиостанции Р-112 на передачу прием на радиостанции Р-113 проходил без помех не на всех частотах. Поэтому для обеспечения независимой, одновременной работы радиостанции на общей антенне без взаимных помех требовалось производить выбор согласованных рабочих частот в соответствии с рекомендациями руководства по эксплуатации радиостанции Р-113.

Установка радиостанций Р-112 и Р-113 в командирском танке Т-55К.


Установка зарядного агрегата АБ-1 -П/30 в танке Т-55К.


Танк Т-55А.
Боевая масса – 37,5т; экипаж – 4 чел., оружие: пушка – 100 мм нарезная, 1 пулемет – 7,62 мм; броневая защита – противоснарядная; мощность двигателя – 426 кВт (580 л.с.); максимальная скорость – 50 км/ч.

Размещение противорадиационной защиты и оборудования системы ПАЗ на танке Т-55А.
ТанкТ-55А с усиленной противоатомной (противорадиационной) защитой был создан на базе Т-55 в 1961 г. в ОКБ-174 завода №174 (Омск) под руководством главного конструктора А.А. Морова в соответствии с постановлением ЦК КПСС и Совета Министров СССР №141 -58 от 17 февраля 1961 г. При проектировании он имел обозначение «Объект 607». Параллельно работы по повышению противорадиационной защиты танка («Объект 155А») велись в КБ завода № 183 (Нижний Тагил). Ведущим инженером машины являлся Ю.А. Левковский.
Первый опытный образец танка «Объект 155А», изготовленный заводом №183, прошел сравнительные испытания в период с 20 по 30 августа 1961 г. в районе г. Теджен (ТуркВО). В конце 1961 г. успешно выдержал полигонные испытания опытный образец машины «Объект 607» завода №174, собранный во второй половине того же года. По результатам испытаний оба танка приказом министра обороны СССР №92 от 16 июля 1962 г. были приняты на вооружение Советской Армии под маркой Т-55А («Объект 155А» 98* ). Серийное производство машины на заводе №174 под своим заводским обозначением «Объект 607» началось в 1962 г. и продолжилось во втором послевоенном периоде (по 1978 г.). Кроме того, выпуск Т-55А в небольшом количестве осуществлялся и на заводе им. В.А. Малышева в 1963-1964 гг. Всего до конца 1965 г. изготовили 1437 танков 99* .
Повышение уровня противоатомной защиты Т-55А по сравнению с базовым Т-55 было достигнуто за счет установки противорадиационных материалов внутри (подбой) и снаружи (надбой) обитаемых отделений. Введение подбоя и надбоя в совокупности с броневой защитой и системой ПАЗ существенно повысило защиту экипажа танка от воздействия поражающих факторов ядерного взрыва.
Подбой и надбой изготавливались в виде отдельных элементов, конфигурация которых обеспечивала плотное прилегание к броневым деталям корпуса и башни. Элементы подбоя, размещавшиеся внутри корпуса и башни танка, крепились на бонках, приваренных к броне корпуса и башни, винтами с упорными и стопорными шайбами. Зазоры между стыками элементов подбоя заполнялись полосами из такого же материала, как и подбой, и были заклеены стеклотканью.
Элементы надбоя, устанавливавшиеся снаружи, закрывались стальными защитными кожухами, соединенными с броневыми деталями корпуса и башни с помощью сварки и винтов.
В корпусе танка подбой монтировался на верхнем и нижнем лобовых броневых листах – от левого борта до переднего топливного бака; на левом борту – от перегородки моторно-трансмиссионного отделения до наклонных броневых листов носовой части корпуса; на правом борту – от моторной перегородки до бака-стеллажа и на крыше отделения управления.
Подбой и надбой также располагались на крышках люков механика-водителя и заряжающего.
В башне танка подбой устанавливался на всей внутренней поверхности. Кроме того, на крыше башни снаружи между люками крепился надбой в защитном кожухе. Надбоем с защитными кожухами оборудовались также основание командирской башенки и крышка ее люка.
В связи с установкой подбоя был введен ряд изменений в устройстве и размещении оборудования танка. К их числу относились:
– отмена курсового пулемета и исключение из укладки трех магазинов-коробок к нему (750 патронов);
– установка сиденья механика- водителя, обеспечивавшая более низкое его расположение. Под сиденьем имелось углубление, образованное прямоугольным вырезом в днище корпуса и накладкой, приваривавшейся к днищу снизу. В накладке имелись проушины для крепления сиденья;