Техника и вооружение 2011 02 - Страница 31

Ходовой макет на базе Т-54, изготовленный заводом им. В.А. Малышева для отработки ходовой части опытного танка «Объект 430».

Щиток контрольно-измерительных приборов механика-водителя ходового макета танка Т-54 с двигателем ГТД-ЗТ.

Продольный и поперечный разрезы МТО ходового макета танка Т-54 с двигателем ГТД-ЗТ.

Ходовой макет танка Т-54 с двигателем ГТД-ЗТ.

Общий вид МТО ходового макета танка Т-54 с двигателем ГТД-3Т.
Ходовой макет Т-54 с ГТД отличался от серийной машины только компоновкой МТО, коренная переделка которого была вызвана отличием ГТД от поршневого двигателя по характеристикам, эксплуатационным качествам и габаритам. По сравнению с расположением дизеля В-54 двигатель ГТД-ЗТ имел большее смещение (на 140 мм) в сторону перегородки МТО. В результате выхлопной патрубок ГТД перекрывался корпусом башни, что привело к необходимости поворота выпускной улитки относительно его вертикальной оси на 30° в сторону кормы и к исключению средней группы топливных баков серийной машины. Выпуск отработавших газов двигателя осуществлялся через выхлопной патрубок в передней части МТО у правого борта и был направлен вверх под углом 45°.
В топливную систему входили две группы топливных баков — внутренняя и наружная. Внутренние топливные баки размещались в носовой части корпуса, справа от рабочего места механика-водителя, наружные топливные баки — на левой и правой надгусеничных полках. Общая емкость топливных баков составляла 617 л (из них 400 л — наружные баки). Подача топлива ТС-1 из баков к двигателю осуществлялась с помощью подкачивающего насоса коловратного типа.
В системе воздухоочистки применялся циклонный воздухоочиститель с коэффициентом пропуска пыли 3 % и эжекционным удалением пыли из бункера. Для уменьшения сопротивления впускной трассы воздухоочиститель устанавливался снаружи танка на левой надгусеничной полке.
В системе охлаждения использовался одноступенчатый осевой вентилятор с карданным приводом от вала турбокомпрессора ГТД, который осуществлял непосредственный обдув охлаждающим воздухом картера коробки передач и наружные поверхности двигателя.
В системе смазки имелся только один контур циркуляции масла, связанный с масляной магистралью двигателя.
Пуск двигателя производился с помощью электростартера СТ-1ПТ и штатных аккумуляторных батарей. Подготовка к пуску и пуск ГТД в условиях низких температур окружающего воздуха (-2^.°С) занимали 7 мин.
Источником электроэнергии при работающем двигателе являлся авиационный генератор ГСК-1500, имевший клиноременной привод от коробки передач. В отличие от серийного танка, щиток контрольно-измерительных приборов механика-водителя в ходовом макете был адаптирован под установку ГТД.
Дальнейшие исследования работы ГТД-ЗТ в объектовых условиях продолжились во ВНИИ-100 уже применительно кТ-55. Так, в 1963–1964 г. на базе этого танка был создан и испытан на танковых трассах инсготута очередной ходовой макет с двигателем ГТД-ЗТ мощностью 515 кВт и удельным расходом топлива 450 г/кВт ч. Руководил работами по данному ходовому макету М.А. Храпко, компоновку газотурбинной силовой установки (ГТСУ) выполнил В. В. Антонов.

Ходовой макет танка Т-55 с двигателем ГТД-ЗТ на специальном стенде ВНИИ-100, 1964 г.

Разрез по валам гидромеханической коробки передач ГМТ-150.

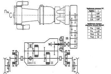
Кинематическая схема механической трансмиссии ходового макета танка Т-55 (Т-54) с двигателем ГТД-ЗТ.

Кинематическая схема гидромеханической трансмиссии ходового макета танка Т-55 с двигателем ГТД-ЗТ.
От предыдущего ходового макета с ГТД макет на базе Т-55 отличался только тем, что в его МТО могли устанавливаться взаимозаменяемые между собой коробки передач двух типов: серийная механическая и опытная гидромеханическая ГМТ-150 (разработчики — П.С. Сологуб, B.C. Иванкин и В.А. Степанов). Только в случае установки ГМТ-150 в системе смазки использовались два контура циркуляции масла, связанные с масляными магистралями двигателя и гидромеханической коробки передач.
Сравнительные исследования тягово-экономических, пусковых и других эксплуатационных характеристик танка с ГТД и трансмиссиями двух типов, выполненные в процессе испытаний в январе-марте 1964 г. (с механической трансмиссией) и в октябре 1964 г. (с гидромеханической трансмиссией), выявили преимущества механической трансмиссии, обеспечивавшей макету танка с ГТД более высокие динамические и топливно-экономические характеристики.
Результаты НИОКР по исследованию возможности установки ГТД в среднем танке, выполненных в КБ завода № 174 и ВНИИ-100, впоследствии были реализованы в КБ завода № 183 при создании первого отечественного газотурбинного танка «Объект 167Г» и последующих опытных образцов «Объект 166ТМ» и «Объект 003» с ГТСУ (ВНИИ-100).
Для проверки реализуемости и оценки эффективности и отработки технических решений, связанных с более компактной посадкой механика-водителя — полулежа, в середине 1962 г. во ВНИИ-100 на базе танка Т-54 создали ходовой макет, который в период с 12 октября по 15 ноября 1962 г. под руководством инженера Ю.Н. Верёхи прошел испытания на базе ВНИИ-100. Результаты испытаний подтвердили возможность вождения танка с большими скоростями при таком положении механика-водителя (см. «ТиВ» № 7/2008 г.).
В 1964 г. во ВНИИ-100 для отработки компоновки танка с управляемым оружием был изготовлен ходовой макет на базе танка Т-55, который в августе того же года в ЛенВО прошел сравнительные испытания вместе с серийной машиной.
Для проведения испытаний в серийном танке Т-55 экипаж сократили до трех человек, условно заменив заряжающего механизмом заряжания. В ходовом макете в башне танка располагался один член экипажа — командир машины он же оператор (на штатном месте наводчика). Механик-водитель находился на своем штатном месте в положении по-боевому — полулежа.
Ходовой макет был оборудован имитацией управляемого ракетного оружия, подвижной колонкой управления с рулевым колесом (штурвалом), автоматом курса, обеспечивавшим поддержание прямолинейного движения танка, и системой гидросервоуправления. Педали главного фрикциона, подачи топлива, кулиса переключения передач и смотровые приборы располагались применительно только к положению механика-водителя полулежа.
В ходе проведения испытаний ходовой макет и серийный Т-55 показали практически одинаковые результаты при выполнении упражнений по огневой подготовке и решении задач при проведении тактических учений. Однако для экипажа из двух человек было выявлено недостаточно активное наблюдение за местностью командиром танка при подготовке и производстве им выстрела, а также потеря им управления танком (подразделением) на время ведения стрельбы. Кроме того, отмечалось, что при проведении технического обслуживания экипажу из двух человек не хватало физических сил для выполнения ряда работ (пополнение боекомплекта, чистка оружия, дозаправка топливом, обслуживание ходовой части, трансмиссии и силовой установки), а другие операции требовали значительного увеличения времени на их проведение.