Сварка - Страница 10
Оборудование для лазерной сварки и резки:
• высоковольтный выпрямитель для питания ламп накачки;
• блок конденсаторов;
• блок поджига газового разряда;
• собственно лазерная головка (активный элемент, отражатель, лампы накачки);
• оптическая система для фокусировки, юстировки (настройки) и наблюдения;
• система охлаждения установки;
• система перемещения, фиксации и контроля свариваемых деталей;
• система защиты персонала от действия лазерного излучения.
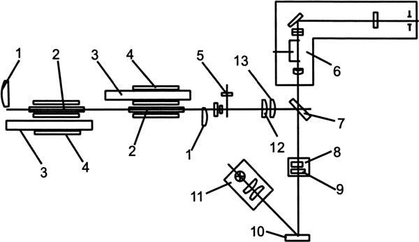
На рисунке 14 представлена схема оптической системы лазерной головки. Резонатор лазера образован двумя сферическими зеркалами (1). Между зеркалами резонатора расположены два соосно установленных осветителя, состоящих из активного элемента (2), импульсной лампы накачки (3) и осветительной камеры (4) в виде стеклянного цилиндрического блока. Излучение проходит через линзы (5, 12, 13) телескопической системы, позволяющей изменять расходимость луча лазера.
Зеркалом (7) излучение направляется на объектив (8), который фокусирует его на поверхность обрабатываемых деталей (10). Защитное стекло (9) предохраняет объектив от загрязнения продуктами взаимодействия излучения с материалом свариваемых деталей. Наводка излучения и визуальный контроль места сварки осуществляется встроенной оптической системой (6). Осветитель (11) служит для освещения места свариваемых деталей.

Рис. 14.
Схема лазерной установки
Преимущества лазерной технологии:
• высокая концентрация энергии в пятне нагрева на малой площади (доли миллиметра) позволяет сваривать миниатюрные детали с толщиной кромок от 50 микрон и выше, а также сваривать термочувствительные элементы;
• малое поперечное сечение сфокусированного луча при достаточно больших расстояниях от лазерной головки до свариваемой детали позволяет производить сварку в труднодоступных местах;
• уникальное свойство лазерного излучения проходить через твердые, прозрачные для луча материалы, позволяет производить сварку в вакууме, в газовых защитных средах;
• импульсный и непрерывный режимы излучения позволяют подводить в зону сварки строго дозированное количество энергии;
• высокая стерильность процесса сварки и отсутствие вредных выделений;
• высокая технологичность процесса;
• высокая степень автоматизации процесса сварки с применением микропроцессорной техники;
• применение лазера во всех технологических процессах обработки конструкционных материалов (резка, сварка, наплавка, прошивка отверстий) при высоких показателях качества и производительности.

Рис. 15.
Термитный карандаш:
1 – проволока; 2 – термит; 3 – «затравка» для зажигания
Недостатки применения лазеров:
• относительно высокая цена аппаратуры по сравнению с другими способами сварки металлов;
• применение высокотехнологичной аппаратуры требует подготовки специалистов соответствующей квалификации;
• применение специальных вибростойких платформ для устранения вибраций;
• защита персонала от воздействия мощного лазерного излучения;
• применение газовых лазеров требует периодической «тренировки» активных элементов для сохранения их работоспособности.
Термитная сварка
Сущность термитной сварки состоит в том, что свариваемые детали помещают в огнеупорную форму, а в установленный тигель сверху засыпают термитный порошок и поджигают его. При горении термита поднимается высокая температура, более 2000 °C, и образуется жидкий металл. Жидкий металл, оплавляя кромки свариваемых деталей и заполняя зазор между деталями, образует сварочный шов.
Обычно термит состоит из смеси 23 % опилок алюминия и 77 % окиси железа. Размер частичек порошка порядка 0,5 мм. При поджигании термитного порошка происходит экзотермическая реакция (т. е. химическая реакция с выделением теплоты). При этом окись железа восстанавливается до чистого железа, а алюминий окисляется. Расплавленное железо участвует в процессе сварки. Иногда термитную сварку выполняют при сварке стыков, когда отсутствуют другие источники теплоты.
Некоторые фирмы выпускают термитные карандаши (рис. 15). Термитный карандаш представляет собой отрезок проволоки из углеродистой стали диаметром 2–5 мм. На проволоку наносится термит, замешанный на клею, обычно нитроцеллюлозном.
На одном из концов расположена затравка для поджигания термита. Обычно используют 1 весовую часть бертолетовой соли (КСlО3) и 0,5 весовой части мелких алюминиевых опилок, также замешанных на нитроцеллюлозном клею. При сварке термитным карандашом пользуются щитком и держателем для электродов, как и при электрической дуговой сварке. Сварку термитным карандашом применяют на аварийных и экстренных работах, при отсутствии источников энергии. Например для сварки рельсов, проводов связи, кабельных линий. Для этих целей промышленность выпускает термитные патроны (термитные шашки) и специальные спички к ним. Принцип их действия аналогичен рассмотренному выше.
Преимущества термитной сварки:
• простота в использовании и низкая себестоимость;
• возможность производить сварку в экстренных случаях.
Недостатки термитной сварки:
• высокая способность поглощать влагу (гигроскопичность);
• чувствительность к механическим и тепловым воздействиям (пожароопасность);
• возможность взрыва при попадании воды на горящую термитную шашку;
• невозможность управления процессом горения термитной смеси.
Глава 2
Механический класс сварки
Классификация видов сварки давлением
К механическому классу относят виды сварки, осуществляемые с использованием механической энергии и давления.
К механическому классу относят следующие виды сварки:
• холодная сварка;
• сварка взрывом;
• сварка трением;
• ультразвуковая сварка.
Механическая энергия используется для сближения поверхностей на уровень межатомных взаимодействий элементов свариваемых деталей с образованием устойчивых связей.
Простота оборудования и высокая скорость процесса сварки позволили занять механическому классу сварки достойное место в различных технологических процессах.
Холодная сварка
Холодную сварку выполняют без нагрева, при нормальных или пониженных температурах. Метод холодной сварки основан на использовании пластической деформации, с помощью которой разрушают окисную пленку на свариваемых поверхностях и сближают свариваемые поверхности до образования металлических связей между ними. Эти связи возникают при сближении поверхностей соединяемых металлов на расстояние порядка нескольких ангстрем в результате образования общего электронного облака, взаимодействующего с ионизированными атомами обоих металлических поверхностей. Такое сближение достигается приложением больших удельных усилий в месте соединения. В результате происходит совместная пластическая деформация. Большое усилие сжатия обеспечивает разрушение пленки оксидов на свариваемых поверхностях и образование чистых поверхностей металла.
С помощью холодной сварки можно сваривать металлы, обладающие высокими пластическими свойствами при нормальной температуре. К этим металлам относятся: алюминий, золото, серебро, кадмий, свинец, цинк, титан, медь, никель, олово и их сплавы. Этот метод также применим для сварки разнородных металлов, например, меди с алюминием.