Путеводитель в мир электроники. Книга 2 - Страница 73
Экспериментально было установлено, что действие аэроионизатора увеличивает активную жизнь всех живых организмов. Но в этом нет ничего удивительного, ведь в горах, где воздух перенасыщен отрицательными аэроионами, живет рекордное число долгожителей. Многочисленные эксперименты профессора А. Л. Чижевского и его сотрудников на животных доказали, что дышать воздухом без отрицательных аэроионов невозможно. Например, морские свинки и кролики, находящиеся в помещении с полностью очищенным от отрицательных ионов воздухе, очень скоро заболевали и умирали. Если же воздух был насыщен отрицательными аэроионами выше обычного уровня, то животные не только очень комфортно себя чувствовали, но и прибавляли в весе.
Идеи нашего ученого заинтересовали многих. Например, вот фраза из одного отчета американских ученых, посвященных исследованиям аэроионов: «Влияние отрицательных заряженных аэроионов, не имеющих ни вкуса ни запаха, схоже с действием витаминов А, Е и D, а в ряде случаев обладает более выраженным лечебным эффектом…».
Отрицательные аэроионы в состоянии помочь при лечении и профилактике десятков самых массовых заболеваний. Это болезни органов дыхания, сердечно-сосудистой и нервной систем. Сейчас уже известно, что причиной многих, причем совершенно разных болезней является то, что клетки организма теряют заряд. Отрицательные аэроионы легко проникают через легкие в кровь и передают свой заряд клеткам, тем самым, восстанавливая их нормальную работу.
Отрицательные ионы также увеличивают активность крови — основного поставщика кислорода клеткам. Кроме того, под действием отрицательных аэроионов в организме вырабатывается особое вещество, которое замедляет старение («изнашивание») тканей. Целебное действие отрицательных аэроионов кислорода воздуха более подробно объясняется современной биоэнергетикой, но, чтобы глубоко понять суть происходящих процессов, требуется получить соответствующее образование.
Применение генератора отрицательных ионов особенно актуально в наше время, когда вокруг много электронных приборов (телевизоров, компьютеров и др.), способных притягивать к себе отрицательные ионы и таким образом их нейтрализовать (разряжать). Но в городской квартире, даже не имеющей электронных приборов, присутствует очень мало отрицательных ионов. Чижевский еще в 30-е г. предсказал «аэронный голод» и придумал эффективное средство борьбы с ним, которое до сих пор считается идеальным.
На протяжении многих десятилетий аэроионизаторы прошли всестороннюю проверку в лабораториях, медицинских учреждениях, школах и в домашних условиях, показав высокую эффективность аэроионизации в качестве профилактического и лечебного средства. Но, к сожалению, ионизаторы воздуха промышленного изготовления довольно дороги. В то же время собрать такое устройство по силам даже начинающему радиолюбителю. Поэтому рассмотрим, как можно изготовить аэроионизатор самостоятельно.
Согласно исследованиям профессора, только аэроионы, полученные от источника напряжения — 25000…45000 В, обладают ярко выраженным лечебным эффектом. При ионизации меньшим напряжением продолжительность существования («живучесть») таких ионов очень небольшая, они быстро нейтрализуются положительными зарядами (меньшее напряжение часто используется в электростатических очистителях воздуха).
Чем больше объем помещения, тем большее напряжение желательно иметь. Для помещения типа классной комнаты или школьного спортивного зала оптимальным является напряжение — 40…50 кВ. Не проблема получить напряжение и выше, но делать это все же не стоит, так как увеличивается вероятность появления коронного разряда (свечение синего цвета на кончике иголок) и образования озона — нового химического соединения кислорода, имеющего характерный запах. Появление озона не только снижает эффективно работы устройства, но и в больших количествах вредно, а это уже другая история.
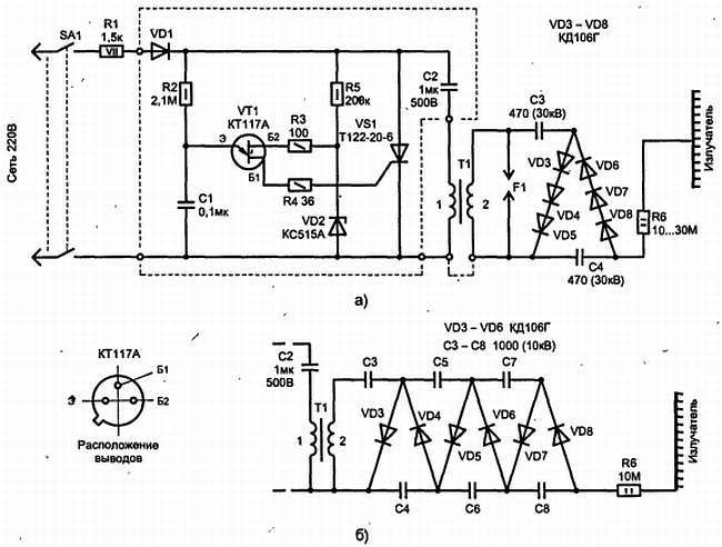
Рассмотрим схему, обеспечивающую получение высокого напряжения, рис. 15.31.

Рис. 15.31. Электрическая схема преобразователя (а) и дополнительные каскады умножителя (б) при использовании в качестве Т1 стандартной автомобильной катушки зажигания (типа Б115)
Она состоит из однополупериодного выпрямителя (VD1), заряжающего высоковольтный конденсатор (С2) и автогенератор на однопереходном транзисторе (VT1), который управляет открыванием тиристора (VS1). Частота работы автогенератора синхронизирована с сетевой частотой, так как на него, поступает пульсирующее напряжение. Момент открывания тиристора выбран (при помощи резистора R2) так, чтобы конденсатор С2 успел зарядиться до максимальной амплитуды сетевого напряжения. При открывании тиристора происходит быстрый разряд конденсатора С2 через первичную обмотку трансформатора Т1. Возникающий при этом импульс тока наводит во вторичной обмотке Т1 импульсное напряжение. Напряжение от вторичной обмотки выпрямляется классическим диодным умножителем (в два раза). Пульсация сглаживается конденсатором С4. На излучатель через ограничительный резистор R6 поступает уже постоянное отрицательное напряжение. Соединение первичной и вторичной обмоток трансформатора, показанное на схеме пунктиром, не является обязательным — его лучше использовать в крайнем случае, если эффективность работы люстры недостаточна.
Такое построение схемы делает ее некритичной к выбору типа большинства элементов. Следует обратить внимание, что конденсатор С2 можно использовать только из тех типов, что допускают работу при напряжении 500 В в жестком («жестоком») режиме: заряд-разряд, например, МБМ, ОМБМ, МБГ (конструкция платы предусматривает установку С2 типа ОМБГ-2 на 630 В); конденсаторы СЗ, С4 типа К15-4 на рабочее напряжение 30 кВ (от телевизора). Резисторы: R1 типа ПЭВ на 7,5 Вт; R6 может иметь номинал 10…30 МОм, например типа СЗ-14-1 или КЭВ-1 (он может быть составлен из нескольких последовательно соединенных резисторов MЛT-2). В качестве высоковольтных выпрямителей желательно использовать диоды с обратным напряжением не менее 7 кВ (допустимый ток подойдет любой, но при большом токе возрастают и габариты всей конструкции, а это плохо). Такие диоды вы найдете не во всяком справочнике, поэтому для облегчения подбора замены можно воспользоваться приведенной ниже таблицей.

Для монтажа элементов, выделенных на электрической схеме пунктиром, использована печатная плата, рис. 15.32 (на ней сами элементы, установленные с обратной стороны, показаны пунктиром). Элементы умножителя соединяются объемными проводниками и заливаются парафином или герметиком, аналогично, как это описано далее, для высоковольтного трансформатора Т1. Соединительные провода для высоковольтной части были взяты от старого, отслужившего телевизора.

Рис. 15.32. Топология печатной платы для монтажа схемы преобразователя
Импульсный высоковольтный трансформатор — наиболее трудоемкая при изготовлении часть устройства и потребует внимательности и аккуратности. Впрочем, если у вас нет опыта в изготовлении намоточных изделий, то в качестве Т1 можно взять серийную промышленную катушку от автомобильной дли мотоциклетной системы зажигания. Но в этом случае габариты всего устройства существенно увеличатся, да и из-за меньшего коэффициента трансформации в умножитель придется добавить дополнительные каскады, как это показано на рис. 15.31, б, что тоже потребует много дополнительного места.