Простые роботы своими руками или несерьёзная электроника - Страница 7
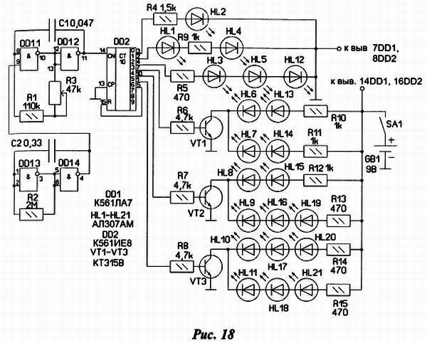
Принципиальная схема конструкции изображена на рис. 18.

Устройство состоит из двух взаимосвязанных генераторов на элементах микросхемы DD1 и микросхемы счётчика-дешифратора DD2. Работает оно так: генератор на элементах DD1.1 и DD1.2 генерирует колебания частотой около 200 Гц, которые подаются на вход счётчика, его работой управляет в свою очередь генератор на элементах DD1.3, DD1.4. Он генерирует тактовые импульсы с частотой следования около 1–2 Гц. Импульсы на вход счётчика поступают только тогда когда на выходе тактового генератора (вывод 4) действует напряжение высокого уровня. Резистором R3 можно регулировать частоту переключения триггеров счётчика в небольших пределах. В итоге на выходах 0–6 счётчика происходит последовательный перебор логической единицы с её временной фиксацией при логическом нуле на выводе 4 тактового генератора. Внешне работа кубика такова: сначала все грани светятся, потом некоторое время какая — то одна — далее процесс повторяется.
На транзисторах VT1-VT3 собраны ключи для управления частью светодиодов. Обратная связь (выводы 5-15 микросхемы DD2) производит обнуление счётчика при каждом седьмом такте на его входе.
Далее о конструкции сувенира. Основную часть элементов схемы монтируют на платах, сделанных из односторонне фольгированного гетинакса рис. 19, рис. 20.


Между плат соединение производят посредством жгута из 8 проводов.
Грани кубика соединяют проволочными перемычками с длиной заготовки 10–12 мм. После монтажа светодиодов, проводов, резисторов все грани гнут под 90 градусов по отношению друг к другу, получая сам кубик. Провода выпускают в отверстие треугольной формы, образующееся при сборке кубика. Боковые грани поджимают, подпаивая Г-образные кусочки проволоки к соответствующим перемычкам (рис. 17).
Затем приступают к сборке корпуса. Провода пропускают через шайбу, потом через корпус от ручки вплотную к отверстию кубика и сажают эти элементы друг на друга при помощи клея. Получившуюся стойку крепят посредством пластиковой втулки к пластмассовому футляру, подходящего размера. Внутри его размещают выключатель питания, источник питания, плату с микросхемами, регулировочный резистор и производят их окончательное соединение.
В заключение несколько слов о деталях и настройке схемы. В конструкции можно использовать практически любые светодиоды с рабочим током около 5 ма и напряжением в районе 2В. Транзисторы любые маломощные соответствующей структуры. Питается игрушка от батареи «Крона» с током потребления около 10–15 ма. Настройка сводится к подбору номиналов резисторов R4-R15 для одинакового свечения светодиодов и элементов времязадающих цепей генераторов для установки желаемых рабочих интервалов времени.
Игра «Минное поле»
Эта занятная игра имитирует действия сапера по обнаружению мин и составлению карты минного поля. Игроки поочередно с помощью «миноискателя» исследуют «минное поле. Поле — это листы плотной бумаги или картона. Цель минера постараться обнаружить спрятанные под «землей» (бумагой) «мины» (монеты, мелкие плоские стальные предметы, магниты, ферритовые кольца). Обнаружив «мину», игрок ставит в этом месте бумажного листа крестик с указанием типа «взрывного устройства». После обхода всего поля лист бумаги снимают и сравнивают полученную карту с реальным расположением «мин». Побеждает тот, кто допустил меньше ошибок (оцениваются точность определения местонахождения и тип каждой «мины»).
Основа игры — «металлоискатель», принципиальная схема которого изображена на рис. 21.

По сути, это генератор сигнала звуковой (около 1 кГц) частоты с емкостной обратной связью. Колебательный контур образован катушкой L1 и конденсаторами С1 и С2. Режим работы транзистора VT1 задан резистором R1.
При плавных колебательных движениях катушки L1 над «миной» частота сигнала, воспроизводимого звукоизлучателем BF1, изменяется и вместо монотонного звука слышен звук завывающий.
О типе «взрывного устройства судят по характеру изменений звука. Поэтому перед тем как заняться составлением карты, участники игры должны потренироваться, чтобы научиться различать «мины» разных типов. Во время игры магнитопровод катушки следует перемешать плавно, слегка покачивая, над поверхностью бумаги.
Возникающая модуляция звука будет свидетельствовать о наличии «мины», дальнейшее исследование окрестностей укажет ее тип.
Детали устройства монтируют на печатной плате, изготовленной из односторонне фольгированного стеклотекстолита размерами 15 мм на 20 мм. Резистор R1 — МЛТ, конденсаторы C1, С2 — любые малогабаритные керамические (например, КМ), С3 — оксидный К53-1, К53-1А, К53-18 Транзистор КТ361В заменим любым маломощным структуры р-n-р со статическим коэффициентом передачи тока h213 не менее 60. Звукоизлучатель BF1 — телефон «Тон-2» (сопротивление постоянному току его обмотки 1600 Ом).
Смонтированную плату вместе со звукоизлучателем, батареей питания и выключателем помещают в пластмассовый корпус подходящих размеров, в одной из стенок которого (напротив телефона) просверлены несколько отверстий. Для питания устройства можно использовать батарею 6F22 («Крона») или несколько соединенных последовательно элементов типоразмера АА (генератор работоспособен при снижении напряжения питания до 1,5В. Следует заметить что при этом потребляемый ток уменьшается с 1,5 до 0,3 мА).
В качестве катушки L1 удобно использовать электромагнит малогабаритного реле РЭС10 с обмоткой сопротивлением 0,7–2 кОм — подойдут реле исполнений РС4 529.031-06 (прежнее обозначение — РС4.524 305), РС4 529.031-13 (РС4 524 316). Аккуратно сняв кожух экран, удаляют якорь и контактную группу, после чего к выводам обмотки 1 (рис. 22) припаивают два тонких многожильных провода 3 и, пропустив их через корпус 4 (от авторучки), приклеивают последний к пластмассовому основанию реле 2. Скрутив провода, их противоположные концы припаивают к соответствующим контактным площадкам платы.

Для того чтобы во время игры бумажный лист не смещался относительно «мин», его можно приклеить скотчем к столу. Ещё одним вариантом возможной игры может быть имитация процедуры УЗИ.
В муляж-куклу с тонкими пластмассовыми стенками помещают предметы, по характеру которых, после исследования «металлоискателем» делают вывод о состоянии «пациента».
Шарманка
Схема шарманки показана на рис. 23. В ней источником электроэнергии является шаговый двигатель от дисковода гибких дисков 5,25 дюйма. Питание устройства производится от двух статорных обмоток, имеющих общую точку. На диоде VD1 и сглаживающем конденсаторе С2 собран один однополупериодный выпрямитель, а на диоде VD2 и конденсаторе С1 — второй. Питание микросхемы DD1 осуществляется от первого выпрямителя при этом резистор R2 и светодиод HL1 образуют параметрический стабилизатор напряжения, а светодиод HL1 одновременно выполняет функцию индикатора наличия напряжения питания.
На транзисторах VT1, VT2 собран усилительный каскад, который питается от второго выпрямителя и нагрузкой которого является динамическая головка ВА1. Такое построение приводит к существенному повышению громкости звучания мелодий и позволяет использовать низкоомную динамическую головку мощностью от 0,25 до 0,5 Вт. Кнопка SB1 служит для смены мелодии (всего их 8) записанных при изготовлении в микросхему DD1.