Искусство схемотехники. Том 1 (Изд.4-е) - Страница 97
Упражнение 4.13. Покажите, что выходная частота определяется выражением f(Гц) = 150Uвх/U+. Заодно проверьте, чему равны пороги в триггере Шмитта и токи в интеграторе.
4.30. Линейный переключатель на полевом транзисторе с ρ-n-переходом, с компенсацией Rвкл.
В гл. 3 мы более или менее подробно рассмотрели линейные переключатели на полевых МОП-транзисторах. В качестве линейных переключателей можно также использовать полевые транзисторы с p-n-переходом. Однако в связи с тем что затвор не должен проводить ток, нужно проявлять особое внимание к сигналам, поступающим на него. Типичная схема показана на рис. 4.76.

Рис. 4.76.
Для того, чтобы транзистор находился в режиме отсечки, потенциал затвора поддерживается на уровне ниже потенциала земли. Это значит, что если входной сигнал становится отрицательным, потенциал затвора должен быть меньше самого отрицательного значения входного сигнала по крайней мере на величину Uотс. Для того чтобы транзистор перешел в состояние проводимости, потенциал управляющего входа должен стать более положительным, чем самое большое положительное значение входного сигнала. При этом диод смещается в обратном направлении, а напряжение на затворе устремляется к значению напряжения истока через резистор 1 МОм.
Эта схема, конечно, нескладна, и может быть поэтому в линейных преобразователях чаще используют полевые МОП-транзисторы. Однако если воспользоваться операционным усилителем, то можно сделать красивый линейный переключатель и на основе полевого транзистора с р-n-переходом. В этом случае на суммирующем переходе инвертирующего усилителя можно подключить исток транзистора к мнимому потенциалу земли. Теперь для того, чтобы включить транзистор, достаточно сделать напряжение на затворе равным потенциалу земли. Еще одно преимущество такой схемы состоит в том, что она обеспечивает возможность полного устранения ошибок, обусловленных конечной величиной сопротивления Rвкл и его нелинейностью. На рис. 4.77 представлена эта схема.

Рис. 4.77. Переключатель на полевых транзисторах с p-n-переходом, использующий в своем составе ОУ, с компенсацией Rвкл.
Следует особо отметить два свойства этой схемы: (а) Когда транзистор Т1 находится в состоянии ВКЛ (затвор заземлен), схема представляет собой инвертор с идентичными импедансами во входной цепи и в цепи обратной связи. В результате устраняются все эффекты, связанные с конечным или нелинейным сопротивлением транзистора в состоянии ВКЛ, при условии, что полевые транзисторы согласованы по Rвкл. (б) Вследствие низкого значения напряжения отсечки транзисторов схема хорошо работает, если управляющий сигнал лежит в пределах от нуля до +5 В, что как раз соответствует уровням для стандартных цифровых логических схем (см. гл. 8 и 9). Если исток транзистора Т1 подключен к мнимой земле (суммирующий вход), то инвертирующая конфигурация упрощает работу схемы, так как в состоянии ВКЛ на исток Т1 не поступает никаких сигналов. Когда Т1 находится в состоянии ВЫКЛ, диод Д1 препятствует включению транзистора при положительных входных сигналах. Когда переключатель закрыт, влияние диода Д1 никак не сказывается.
Существуют p-канальные полевые транзисторы с p-n-переходом с низкими напряжениями отсечки, удобной конфигурации и с приемлемой ценой. Например, в семейство IH5009-IH5024 входят такие схемы, в которых в одном транзисторном корпусе размещаются четыре полевых транзистора плюс один полевой транзистор для устранения ошибок; для них Rвкл составляет 100 Ом, а цена не превышает двух долларов. Подключите еще ОУ и несколько резисторов и вы получите мультиплексор на 4 входа. Следует отметить, что подобный трюк с Rвкл можно проделать и в переключателе на полевых МОП-транзисторах.
4.31. Детектор нуля для ТТЛ-схем
Схема, изображенная на рис. 4.78, формирует прямоугольные колебания для логических схем семейства ТТЛ (имеющих входной диапазон от 0 до +5 В) из входного сигнала переменного тока любой амплитуды, не превышающей 100 В. Резистор R1 в сочетании с диодами Д1 и Д2 ограничивает размах входного сигнала значениями —0,6 и +5,6 В. Резистивный делитель R2R3 нужен для того, чтобы ограничить отрицательные значения напряжения на уровне —0,3 В, как это требуется для компаратора типа 393. Резисторы R5 и R6 определяют ширину петли гистерезиса, а резистор R4 необходим для установки порогов срабатывания триггера симметрично относительно земли.
Входное сопротивление сохраняет почти постоянное значение, так как величина сопротивления R1 велика по сравнению с сопротивлениями других резисторов входного делителя. Интегральная схема типа 393 использована потому, что на ее входах напряжение может изменяться вплоть до потенциала земли, а это позволяет работать с одним источником питания.
Упражнение 4.14. Убедитесь в том, что срабатывание триггера Шмитта происходит на уровнях +25 мВ.

Рис. 4.78. Детектор нулевого уровня с защитой входа.
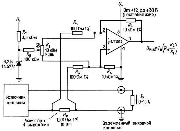
4.32. Схема измерения тока в нагрузке
В схеме, представленной на рис. 4.79, выходное напряжение пропорционально току в нагрузке. Нагрузка используется в стабилизаторах тока, измерительных схемах и в ряде других случаев. Напряжение на резисторе Rи, имеющем 4 вывода, изменяется от нуля до 0,1 В, при этом возможно появление синфазных помех, обусловленных резистивными эффектами в заземлении кабеля (обратите внимание, что источник питания на выходе заземлен). По этой причине ОУ включен как дифференциальный усилитель с коэффициентом усиления, равным 100. Напряжение сдвига регулируется с помощью внешнего резистора Rв, так как в ОУ типа LT1013 нет внутренней схемы регулировки сдвига (в ОУ типа LT1006 такая схема есть). Для регулировки можно использовать стабилитрон, который обеспечивает стабильность эталонного напряжения порядка нескольких процентов, так как при настройке схемы нужна небольшая коррекция напряжения (по крайней мере, на это надо рассчитывать). Для работы с одним источником был выбран ОУ типа 358, так как на его входах и выходе напряжение может изменяться до потенциала земли.
Напряжение U+ может быть нестабилизированным, величина коэффициента ослабления влияния напряжения источника питания (КОНП) более чем достаточна и составляет в данном случае 100 дБ (типичное значение).

Рис. 4.79. Усилитель для измерения тока в цепях большой мощности.
Частотная коррекция усилителей с обратной связью
Если попытаться графически изобразить зависимость коэффициента усиления по напряжению при разомкнутой петле обратной связи от частоты для нескольких операционных усилителей, то получим кривые, подобные показанным на рис. 4.80.