Искусство схемотехники. Том 1 (Изд.4-е) - Страница 143
В обеих схемах Rизм выбирается из расчета падения на нем около вольта при типовых рабочих токах; значение резистора — это компромисс между ошибками смещения на входе операционного усилителя, с одной стороны, и сочетанием уменьшенного размаха источника тока и увеличенной мощностью рассеяния, с другой. Если схема предназначается для работы в большом диапазоне выходных токов, то Rизм, по-видимому, целесообразно выполнить в виде набора прецизионных мощных резисторов с выбором нужного резистора с помощью переключателя.
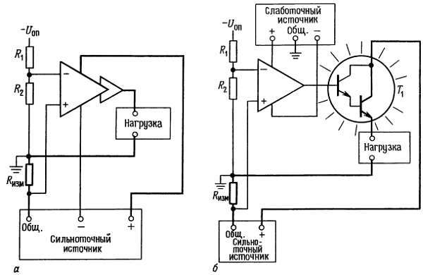
Заземленная нагрузка. Если важно, чтобы нагрузка была подключена к земле, то можно использовать схему с плавающим источником. На рис. 6.63 показано два примера.

Рис. 6.63. Источники тока для заземленных нагрузок, использующие плавающие высоковольтные источники питания.
В первой схеме операционный усилитель, изображенный необычным образом, представляет собой усилитель ошибки с сильноточным буферным выходом; им может быть простой 723 (для токов до 150 мА) или один из сильноточных операционных усилителей, перечисленных в табл. 4.4. Общий вывод сильноточного источника «плавает» относительно схемной земли. Большое значение имеет то, что усилитель ошибки (или, по крайней мере, выход его буфера) питается от плавающего источника и токи базы возвращаются через Rизм. Понадобится дополнительный слаботочный источник с заземленным общим выводом, если в этом же приборе будут использованы другие операционные усилители и т. п. Отрицательный источник опорного напряжения (относительно схемной земли) управляет выходным током. Обратите внимание на полярность на входах усилителя ошибки.
На второй схеме показано использование второго маломощного источника для случая, когда в качестве усилителя ошибки используется обычный слаботочный операционный усилитель. Т1 — это внешний проходной транзистор, который может быть парой Дарлингтона (или может быть МОП-транзистором), поскольку базовый ток возвращается через нагрузку, а не через измерительный резистор. Усилитель ошибки питается в данном случае от того же расщепленного источника с заземленным общим выводом, от которого питаются все остальные схемы прибора. Эта схема очень удобна как простой стендовый источник тока со встроенным слаботочным расщепленным источником и внешним сильноточным источником. В каждом конкретном случае вы можете подобрать напряжение сильноточного источника и его нагрузочную способность по току.
6.25. Коммерческие модули источников питания
Всю эту главу мы посвятили тому, как проектировать свои собственные источники питания, безотчетно ориентируя вас на самые лучшие схемы. И только при обсуждении импульсных источников с питанием от сети мы советовали подавить самолюбие и купить коммерческий источник питания.
Экономические реальности жизни, однако, играют большую роль, поэтому часто наилучшим подходом будет использовать один из коммерческих источников питания, которые продаются такими фирмами, как ACDC, Acopian, Computer Products, Lambda, Power-One и еще сотни других. Они предлагают как импульсные, так и линейные источники, выпускаемые в четырех различных видах (рис. 6.64).

Рис. 6.64. Коммерческие источники питания различных форм и размеров, включая герметизированные модули, открытые блоки и полностью закрытые коробки
(с разрешения фирмы Computer Products).
1. Модульные герметизированные источники. Это маломощные источники, часто сдвоенные (±15) или строенные (+5, ±15), упакованные в герметизированные модули размерами обычно 2,5x3,5 дюйма и толщиной 1 дюйм. Большинство обычных корпусов имеет твердые проволочные выводы снизу, так что вы можете монтировать их непосредственно на схемной плате; их можно закрепить на панели или вставить в соединитель. Они выпускаются также с крепежным полосковым выводом с одной стороны для установки на шасси. Типовой линейный строенный источник дает +5 В, 0,5 А и +15 В, 0,1 А и стоит около 100 долл. в малых партиях. Мощность линейных модульных источников составляет обычно от 1 до 10 Вт, импульсных — от 15 до 25 Вт.
2. Открытые источники питания. Они состоят из металлического шасси, на котором закрепляется схемная плата, трансформатор и мощные транзисторы, все полностью открыто. Источники предназначены для установки в устройства больших размеров. Выпускаются они в широком диапазоне напряжений и токов и в виде сдвоенных и строенных блоков, а также в виде источников на одно напряжение. Например, распространенный строенный открытый линейный блок дает +5 В, ЗА и ±15 В, 0,8 А и стоит 75 долл. в малых партиях. Открытые источники больше герметизированных блоков и всегда крепятся к шасси. Мощность открытых линейных источников составляет 10-200 Вт, импульсных 20-400 Вт. Открытые источники нижнего края диапазона мощности могут иметь компоненты, монтируемые прямо на схемной плате без металлического каркаса. Как и для герметизированных источников, предполагается, что вы сами заботитесь о выключателях, фильтрах и предохранителях для сетевого напряжения.
3. Полностью закрытые источники. Источники этого типа имеют полностью закрывающий металлический кожух, обычно перфорированный для охлаждения, с выступающими мощными транзисторами. Их можно устанавливать снаружи, поскольку полностью закрывающий кожух защищает от прикосновения; вы можете устанавливать их и внутри прибора, если пожелаете. Они выпускаются с одним и несколькими выходами и могут быть как линейными, так и импульсными. Диапазон мощности полностью закрытых линейных источников составляет 15-750 Вт, импульсных 25-1500 Вт.
4. Стоечные съемные источники питания. Это - известные черные пластмассовые коробки, которые поставляются с небольшими электронными устройствами широкого потребления и предназначены для непосредственного включения в стойку через врубное соединение. Они выпускаются в трех видах: а) только понижающий трансформатор переменного тока; б) нестабилизированный источник постоянного тока и в) полный стабилизированный источник постоянного тока; последние могут быть как линейными, так и импульсными. Например, фирма Ault выпускает прекрасную серию сдвоенных (±12 В или ±15 В) и строенных (+5 и ±12 В или ±15 В) линейных стабилизированных съемных источников. Они позволяют избавиться от всех работ, связанных с вводом в ваш прибор сетевого питания, и сделать его легким и маленьким. Некоторые из нас думают, что эти источники слишком популярны, ведь, когда их много, необходимо оборудовать специальный ввод в ваш дом! Некоторые «настольные» модели имеют два шнура — для входного сетевого и выходного постоянного напряжений. Некоторые из импульсных блоков работают в диапазоне сетевого напряжения от 95 до 252 В, что очень удобно для передвижных приборов. Мы побольше расскажем о съемных конструкциях в разд. 14.03, когда будем обсуждать маломощные схемы.
Схемы, не требующие пояснений
6.26. Удачные схемы
На рис. 6.65 приведено несколько удачных схем, взятых главным образом из каталогов фирм-изготовителей.

Рис. 6.65. а — зарядное устройство для аккумуляторной батареи 12 В;
