Электрика в доме - Страница 2
А ведь обнаружить место обрыва можно и не производя таких колоссальных затрат времени, труда и средств (на последующее оштукатуривание стен), с помощью достаточно простого устройства, принципиальная схема которого представлена на рис. 4.

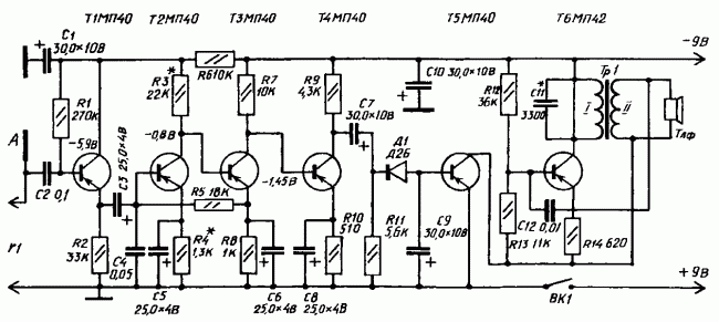
Рис. 4. Принципиальная схема устройства для определения места неисправности скрытой проводки.
Действие прибора основано на регистрации электрического поля, которое образуется вокруг проводника (провода), находящегося под напряжением. Мощность прибора позволяет зарегистрировать ток частотой 50 Гц на расстоянии 6–8 см от проводника. Такое устройство можно приобрести в готовом виде или попытаться собрать по нижеследующему описанию.
Для сборки прибора и обнаружения неисправности в скрытой электропроводке необходимы следующие комплектующие: четырехкаскадный усилитель звуковой частоты с коэффициентом усиления 3000–5000 единиц, выпрямитель, ключевой каскад, генератор звуковой частоты на 900–1600 Гц, две батареи 3336Л, трансформатор, антенна и головные телефоны (наушники).
Для питания устройства осуществляют последовательное соединение батарей 3336Л (их суммарный ток – 5–8 мА). Проводник с током в антенне А наводит в приборе напряжение частотой 50 Гц, которое увеличивается усилителем звуковой частоты (собранным на транзисторах Т1– Т4). Далее напряжение выпрямляется диодом Д1 (его значение на выходе – 0,2–0,4 В) и поступает на базу транзистора Т5 ключевого каскада. Под действием напряжения блокинг-генератор, собранный на транзисторе Т6, начинает генерировать колебания звуковой частоты, которые отчетливо слышны в головных телефонах, соединенных с генератором.
Все детали прибора, кроме выключателя ВК1, батарей питания, гнезд Г1 и телефонов, размещают на гетинаксовой плате размером 12 x 7,2 см. Саму плату вместе с батареями, гнездами и тумблером выключателя помещают внутрь металлического корпуса размером 15 x 7,8 x 4,5 мм. Антенна А размером 13 x 6,5 см, изготовленная из листовой медной фольги, укрепляется в окне крышки корпуса на изолирующей гетинаксовой плате.
Для нормальной работы прибора статический коэффициент усиления по току (Вст) всех транзисторов прибора должен быть в интервале 35–50.
Трансформатор Тр1, монтируемый в прибор, изготавливают на магнитопроводе Ш5 x 6. Первичная обмотка трансформатора (I) должна состоять из 1500 витков провода ПЭВ диаметром 0,1 мм, вторичная обмотка (II) – из 600 витков такого же провода. После установки трансформатора следует проверить работоспособность блокинг-генератора, для чего коллектор и эмиттер транзистора Т5 временно замыкают накоротко проволочной перемычкой: при правильном подключении выводов обмотки (I) трансформатора Тр1 генератор начинает работать, в противном случае выводы нужно поменять местами.
Ключевой каскад приводят в рабочее состояние подачей на базу транзистора Т5 отрицательного напряжения 0,2–0,4 Вт, которое снимается с делителя. Делитель составляют из постоянных резисторов сопротивлением 5,1 кОм и 150 Ом, включенных в общую цепь питания (если в качестве резистора R2 в схеме использовать переменное сопротивление, прибор будет более чувствителен). Напряжение питания блокинг-генератора при наладке ключевого каскада должно составлять 7–8 В. Налаживание самого усилителя звуковой частоты производят путем подбора сопротивления резистора R3, от которого зависят режимы работы транзисторов Т2–Т4.
После сборки и наладки всех составляющих и самого прибора в целом можно приступать к определению места повреждения скрытой проводки (проходя по ее трассе). В цепь, трассу, место неисправности которой предстоит определить, подают напряжение; к прибору подсоединяют головные телефоны и включают его питание. Звуковой сигнал, прослушивающийся в телефонах некоторое время после включения и соответствующий тону генератора, свидетельствует о том, что прибор работает нормально.
Далее антенну прибора направляют в сторону предполагаемой трассы скрытой электропроводки: в зависимости от расстояния между проходящим в стене проводом и антенной тон генератора будет усиливаться или ослабевать, что и позволит проследить трассу залегания провода в стене. Исчезновение звукового сигнала в головных телефонах указывает место обрыва проводки (как правило, тон генератора исчезает на расстоянии 5–7 см от места обрыва). На протяжении всего времени обследования электропроводки прибором его корпус должен находиться в постоянном контакте с руками.
Если прибор для определения трассы и места обрыва скрытой проводки несколько усовершенствовать, то с его помощью можно будет определить и место короткого замыкания (той же скрытой проводки). Для этого на вход прибора через разъем Г1 подключают электромагнитный датчик, позволяющий регистрировать магнитное поле проводников с переменным током. Он представляет собой разомкнутый магнитопровод из Ш-образного трансформаторного железа с катушкой из 3000–6000 витков провода ПЭВ-2 диаметром 0,1–0,12 мм; сердечник датчика Ш12 (Ш9, Ш10, Ш14 и т. д.); толщина набора – 12–15 мм. Для подсоединения датчика к прибору используют гибкий экранированный кабель длиной 1,5–2 м, а сам датчик укрепляют на штативе.
Трансформатор Тр1 видоизмененного усовершенствованного прибора наматывают на магнитопровод Ш16 пакетом толщиной 32 мм. Его первичная обмотка (I) в этом случае должна содержать 1560 витков провода ПЭВ-2 диаметром 0,14 мм, а вторичная обмотка (II) – 8 витков провода ПЭВ-2 диаметром 0,8 мм. Кроме того, в цепь первичной обмотки включают конденсатор С1; он необходим для того, чтобы ограничить ток во вторичной цепи при поиске короткого замыкания на коротких участках (5–8 м).
Техника определения места короткого замыкания следующая:
– участок проводки, короткое замыкание на котором предстоит определить, подключают к понижающему трансформатору (рис. 5);

Рис. 5. Понижающий трансформатор (схема).
– в момент приближения разомкнутой стороны магнитопровода к точке короткого замыкания в головных телефонах появляется звуковой сигнал. За местом короткого замыкания магнитное поле проводов отсутствует, и поэтому сигнал исчезает.
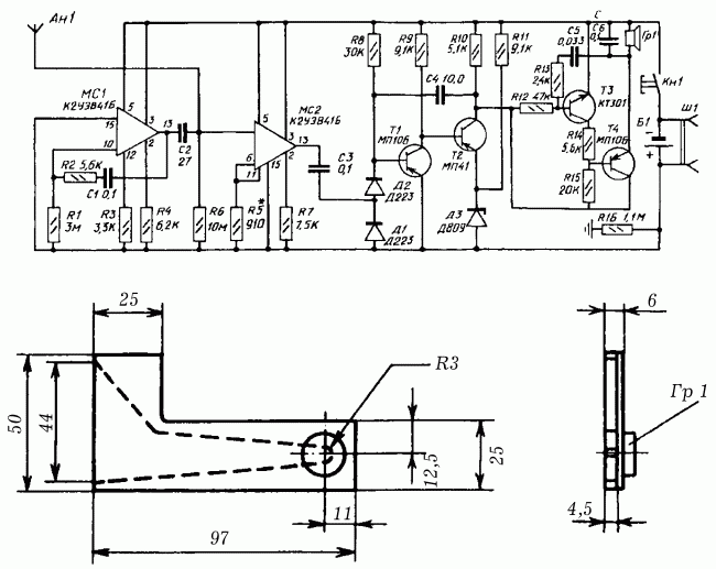
Если по каким-либо причинам собрать вышеописанный прибор не представляется возможным, предлагаем схему еще одного прибора для определения трассы скрытой проводки бесконтактным способом – сигнализатора напряжения. В его основу заложен принцип реакции на электрическую составляющую электромагнитного поля. Причем сигнализатор напряжения позволяет определить трассу проводки даже в том случае, если она обесточена.
Структура сигнализатора напряжения (рис. 6): антенна – электрометрический усилитель – блок дискриминатора и расширения импульсов – блок звуковой сигнализации – блок контроля исправности прибора.

Рис. 6. Схемы сигнализатора напряжения и камеры акустического резонатора: а – принципиальная схема бесконтактного сигнализатора напряжения; б – конструкция камеры акустического резонатора с прикрепленным к ней капсюлем Гр1.
Питание сигнализатора напряжения осуществляют от аккумулятора напряжением 9 В; потребляемый ток в режиме индикации – 15 мА, при отсутствии сигнала – 5 мА. Масса прибора – 250 г; размеры – 10 x 5 x 3 мм.
В основе электрометрического усилителя использована интегральная микросхема МС2 – повторитель напряжения с полевым транзистором на входе. Его чувствительность зависит от сопротивления R6, при необходимости ее можно регулировать в небольших пределах резистором R5 (при недостаточной чувствительности сопротивление резистора R5 уменьшают, при слишком большой – увеличивают).
Выпрямитель на диодах Д1 и Д2 и одновибратор на транзисторах Т1 и Т2, порог срабатывания которого задан диодом Д3, образуют блок дискриминатора и расширения импульсов.