Электричество: просто и безопасно [в вопросах и ответах] - Страница 9
2. В сырых и влажных помещениях, например в ванной, туалете и на кухне, всю электропроводку в обязательном порядке делают скрытой. Кроме того, запрещается прокладывать провода в стальных оболочках, а также в трубах. В помещениях с повышенным уровнем влажности не разрешается устанавливать розетки. Исключение из этого правила составляет розетка для электрической бритвы. Однако данную розетку можно соединять с питающей сетью через разделяющий трансформатор.
3. В неотапливаемых помещениях, например на чердаках и в подвалах, лучше всего делать Открытую электропроводку.
Электропроводка в хозяйственных постройках
Какие отличительные особенности данного вида электропроводки?
В большей части хозяйственных построек достаточно агрессивная среда, которая крайне негативно влияет на электропроводку, поэтому ее лучше всего делать путем прокладки кабеля (рис. 6).
![Электричество: просто и безопасно [в вопросах и ответах] - _08.jpg](/covers34534265325342/4/4/8/3/2/551472/1474302941/_08.jpg)
Рис. 6. План хозяйственной проводки с электропроводкой:
I — свинарник; II — птичник; III — коровник; IV — помещение для хранения инвентаря и топлива; V — хозяйственное помещение; 1 — трубостойка; 2 — светильник; 3 — герметический выключатель
Электромонтажные работы необходимо производить с максимальным вниманием и аккуратностью, так как если животное случайно коснется провода под напряжением, оно может погибнуть.
Все металлические части светильников, которые находятся в хозяйственных постройках, нужно дополнительно занулить специальным проводником. Его следует соединить с нулевым проводом сети через ответвительную коробку, которая расположена ближе всех остальных к светильнику.
Электротехнические устройства, необходимые для прокладки электропроводки
Какие элементы требуются для прокладки электропроводки в доме?
Несмотря на то, что существует множество типов домов и садовых домиков, все системы электропроводок включают в себя ограниченное количество элементов. В любом строении обязательными элементами будут вводное устройство, квартирный щиток, штепсельные розетки, выключатели и т. д. (табл. 2).
![Электричество: просто и безопасно [в вопросах и ответах] - _09.jpg](/covers34534265325342/4/4/8/3/2/551472/1474302941/_09.jpg)
![Электричество: просто и безопасно [в вопросах и ответах] - _10.jpg](/covers34534265325342/4/4/8/3/2/551472/1474302941/_10.jpg)
![Электричество: просто и безопасно [в вопросах и ответах] - _11.jpg](/covers34534265325342/4/4/8/3/2/551472/1474302941/_11.jpg)
![Электричество: просто и безопасно [в вопросах и ответах] - _12.jpg](/covers34534265325342/4/4/8/3/2/551472/1474302941/_12.jpg)
Общее количество электротехнических устройств, а также их тип выбирается исходя из конкретного решения для того или иного объекта.
Провода с небольшим сечением используются для сооружения системы сети освещения, а также для штепсельных розеток. Вводы линий делают проводами сечением 2,5 мм2 для проводов, изготовленных из меди, и 4 мм2 для алюминиевых проводов.
Защита от удара молнии
Что представляет собой молния?
Фактически молния — это сильный разряд статического электричества, который возникает между двумя разнонаправленно заряженными облаками. Молния чаще всего ударяет в предметы или участки поверхности, которые возвышаются над остальными. Именно по этой причине запрещается прятаться от грозы под высокими деревьями. Однако молния иногда бьет и в вышки или дымовые трубы.
Что влияет на вероятность удара молнии?
На то, ударит ли молния в этом конкретном месте, напрямую влияет, насколько слой земли способен проводить электричество. Кроме того, на это оказывает влияние и уровень грунтовых вод, как близко они подходят к поверхности земли. Чем ближе их залегание, тем выше вероятность того, что молния во время грозы ударит именно сюда.
Что происходит во время удара молнии?
Статическое электричество, образующееся во время удара молнии, мгновенно проходит через пораженный объект. При этом сила тока в этом случае бывает равна, как правило, нескольким тысячам ампер.
Грозовой разряд включает в себя не только электрический ток, но и механическое, тепловое и электромагнитное поле. Именно они чаще всего и становятся причиной травматизма и гибели людей, в которых ударила молния.
Молния однако не способна разрушать проводники с достаточно большим сечением, то есть провод диаметром 6–8 мм от такого воздействия практически не пострадает.
Как защититься от удара молнии?
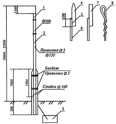
Для того чтобы не допустить попадания в здание молнии, существуют специальные отводы (рис. 7).
![Электричество: просто и безопасно [в вопросах и ответах] - _13.jpg](/covers34534265325342/4/4/8/3/2/551472/1474302941/_13.jpg)
Рис. 7. Молниеотвод:
1 — молниеприемник; 2 — токоотвод; 3 — заземлитесь; 4 — молнеприемник из трубы; 5 — сварка; 6 — молниеотвод; 7 — молниеприемник из уголка; 8 — молниеприемник из проволоки сечением 6-10 мм
Молниеприемник представляет собой стержень, изготовленный из металла, который поднимают на необходимую высоту. Также в конструкцию входят токоотводящий спуск и заземлитель. Молниеотвод принимает на себя весь электрический заряд, после чего отводит его в землю.
Спуск, который направляется от молниеприемника к заземлителю, необходимо прокладывать, по возможности, самым коротким путем. Ни в коем случае не следует допускать того, чтобы провод изгибался под острым углом, иначе между соседними участками провода из-за слишком сильного тока возникнет искра, которая в итоге может привести к воспламенению участка.
Как правильно выбрать высоту молниеотвода?
Данную конструкцию делают такой высотой, чтобы она могла хорошо защитить строение от удара молнии. То, насколько эффективен молниеотвод, можно оценить по зоне, причем ее граница должна представлять собой коническую поверхность, а на вершине молниеотвода должно быть острие. Кроме того, в конструкцию входит основание, форма которого должна представлять собой окружность.
Размер такой окружности должен быть в 1,5 раза больше по сравнению с высотой молниеотвода. Все, что находится в пределах такой окружности, очень хорошо защищено от прямых ударов молнии.
Какие строения необходимо защищать от ударов молнии?
Как правило, молниеотводы устанавливают для того, чтобы предотвратить попадание молнии в здания, которые возвышаются над остальными строениями и деревьями на 25 м и больше. Кроме того, сооружение молниеотвода обязательно и возле зданий, которые находятся на значительном расстоянии от других строений и при этом не окружены деревьями.
Защиту от удара молнии закладывают еще в проект здания, поэтому она совершенно не связана с электрификацией строения.
От чего еще необходимо защитить строение?
Помимо защиты от удара молнии, необходимо также продумать, как защитить электропроводку от перенапряжения. Оно может возникнуть из-за того, что электромагнитное поле, возникающее в месте удара молнии, способно создать в проводах, которые находятся наиболее близко к проводам внутренних линий, слишком высокие напряжения. Для того чтобы этот повышенный потенциал не перешел во внутренние линии, нужно дополнительно изготовить заземление крюков, на которых находятся изоляторы.
Кроме того, помимо заземления крюков, можно между фазным проводом и заземляющим спуском дополнительно смонтировать вентильные разрядники РВН-0,5. Если не принять необходимых мер, то увеличенный от грозового разряда потенциал проникнет во внутренние линии, что приведет к тому, что практически вся электротехника выйдет из строя.